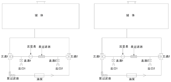
很多用户在购买程力加油车时会出现这种情况,厂里技术人员教的时候已经知道怎么操作,到家了又忘了,为此加油车厂家对程力加油车(单仓)的操作做以下说明:  ※ 注释(左图): 1、泵出不过表:三通1和三通2按图进行关闭。输油管接出口2,关闭直通1,开启直通2. 2、泵出过表:三通1和三通2按图进行关闭。输油管接出口1,关闭直通2,开启直通1。 ※ 注释(右图): 1、泵进不过表:三通1和三通2按图进行关闭。输油管接出口1,开启直通1,关闭直通2. 2、泵进过表:三通1和三通2按图进行关闭。输油管接出口2,开启直通2,关闭直通1. 备注:经常清洗滤网。
|